ЦИФРОВАЯ ШКАЛА
Описываемое устройство может использоваться с трансивером или радиоприемником, частота которого определяется частотами одного, двух или трех генераторов.
Принцип работы шкалы в трансивере с тремя генераторами состоит в поочередном счете импульсов с частотой диапазонного F1, плавного F2 и опорного F3 генераторов в реверсивном счетчике за строго определенные периоды времени.
Рассмотрим в качестве примера широко распространенный вариант выбора частот гетеродинов, использованный в трансивере UW3DI: частота F1 в зависимости от диапазона лежит в пределах от 8 до 23 МГц, частота F2 изменяется в диапазоне 5,5 — 6,0 МГц, частота F3 составляет 500 кГц. При этом выходная частота составляет F=F1 + F2+F3 для диапазонов 28, 21 и 14 МГц и F = F1 — F2 — F3 для диапазонов 7 и 3,5 МГц.

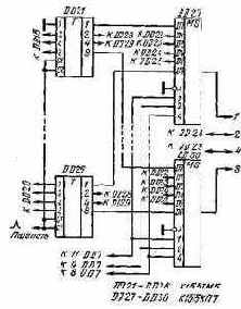
Рис. 75. Схема блока управления цифровой шкалы
Схема цифровой шкалы приведена на рис. 75 и 76. Измеряемые частоты поступают на входы Fl, F2, F3 и формируются в усилителях-ограничителях на транзисторах VT8, VT9, VT10. Их схемы идентичны, за исключением того, что емкость конденсатора, шунтирующего входной резистор в каналах F2 и F3, увеличена до 75 пФ. Частота F1 может превышать допустимую для интегральных микросхем К155ИЕ6, использованных в реверсивном счетчике, па-этому она предварительно делится на два триггером DD5.2 серии К131.

Рис. 76. Кварцевый reнератор и счетчик цифровой шкалы
Сигнал эталонной частоты 1 МГц поступает на декадный делитель частоты DD1 — DD4 (см. рис. 75), с его выхода сигнал с частотой 100 Гц подается на вход формирователя временных интервалов, выполненного на ИС DD5.1, DD6, DD9, DD11 и элементах DD10.3, DD10.4. Работа формирователя иллюстрируется рис. 77. Импульсы с частотой 20 Гц поступают с выходов триггеров DD5.1, DD6.1, DD6.2 (см. рис. 75) на входы элементов DD9.1, DD9.2 и DD9.3, выполняющих функции дешифраторов и клапанов. Элемент DD9.1 пропускает один из каждых пяти импульсов последовательности ТИ2 с выхода 11 DD4. Эти импульсы устанавливают исходное состояние реверсивного счетчика.
Затем импульс В с выхода 6 DD6. 1 длительностью 20 мс, поступая на вход R триггера DD5.2, разрешает деление частоты F1 в этом триггере и частота F1/2 проходит через элементы DD10.3 и DD10.4 на вход сложения реверсивного счетчика.


Рис. 77. Диаграмма работы формирователя временных интервалов
Рис. 78. Диаграмма работы устройства динамической индикации
Элемент DD9.2 разрешает прохождение на реверсивный счетчик в тече» ние 10 мс импульсов с частотой F2, элемент DD9.2 — импульсов с частотоШ F3. Эти импульсы поступают на вход сложения или вычитания реверсивного счетчика в зависимости от логического уровня сигнала, поступающего на вход Управление шкалы. Если на входе Управление логический 0, то включен логический элемент DD11.3 и импульсы частот F2 и F3 проходят на вход сложения (диапазоны 14, 21, 28 МГц). Если на входе Управление 1, то включен DD11.1 и импульсы проходят на вход вычитания (диапазоны 3,5 и 7 МГц). Управляющий сигнал может определяться переключателем диапазонов тран-сивера — на диапазонах 28, 21 и 14 МГц вход управления должен быть соединен с общим проводом, на остальных оставлен свободным.
В результате в реверсивный счетчик записывается число, в 100 раз меньшее частоты трансивера, выраженной в герцах.
Коротким импульсом с выхода элемента DD10.2 производится перепись результата из счетчика DD15 — DD20 в сдвигающий регистр DD21 — DD26 (см. рис. 76). Индикация результата производится динамическим способом на вакуумном восьмиразрядном люминесцентном индикаторе HG1 типа ИВ-21. Работа элементов DD7, DD8, DD12, DD13 и транзисторов матриц VT11 — VT14, обеспечивающих динамический режим работы индикатора, иллюстрируется рис. 78. На входы элемента И — НЕ DD8.1 (см. рис. 75) подаются сигналы с частотами 100, 10, 5 и 1 кГц, в результате чего на выходе DD10.1 формируются пачки из четырех импульсов каждая, следующие друг за другом с частотой 1 кГц. Частота повторения импульсов внутри пачки — 100 кГц. Сформированные пачки подаются на вход сдвига сдвигающего регистра DD21 — DD26 (см.
рис. 76), замкнутого в кольцо. На выходах последних четырех разрядов сдвигающего регистра (DD26) последовательно формируются коды, соответствующие цифрам, которые необходимо индицировать. Коды цифр подаются через преобразователь двоично-десятичного кода в код семисегментного индикатора DD12 (см. рис. 75) и транзисторы транзисторных матриц VT11, VT12 — на соответствующие аноды индикатора HG1. Одновременно с каждой подачей пачки из четырех импульсов на счетный вход счетчика DD7 подается импульс, переключающий его в новое состояние. Выходы счетчика соединены со входами дешифратора DD13, выходы дешифратора через транзисторы матриц VT13, VT14 управляют сетками индикатора HG1. В результате в индикаторе поочередно зажигаются необходимые цифры.
После установки в 0 счетчика DD7, происходящей одновременно с переписью информации из реверсивного счетчика в сдвигающий регистр, на выходах DD26 формируется код цифры десятков мегагерц. Одновременно на сетку седьмой цифры индикатора ИВ-21 (счет цифр в нем ведется справа налево) подается положительное относительно катода напряжение, и загорается соответствующая цифра. Спустя 1 мс подается пачка импульсов, на выходе DD26 появляется код цифры единиц мегагерц, на сетку шестой цифры индикатора подается положительное напряжение и т. д. Одновременно с зажиганием шестой цифры положительное напряжение подается и на анод запятой, в результате чего на индикаторе цифры мегагерц от остальных цифр отделяются запятой.
Импульсы переписи информации имеют частоту 20 Гц, импульсы на сетках индикаторов — 167 Гц, в результате чего в каждом цикле измерения каждая цифра загорается 8 раз. Для исключения подсветки сегментов в моменты сдвига на вход гашения S преобразователя кода DD12 подаются гасящие импульсы с выхода DD8.2 с частотой 1 кГц.
Примененный способ динамической индикации по сравнению с использованием мультиплексеров требует меньшего количества ИС и значительно более прост в монтаже цепей.
Питание индикатора HG1 осуществляется от мостового выпрямителя на диодной матрице VD1 с конденсатором С1. Плюс выпрямленного напряжения соединен с плюсом источника 5 В, минус — через стабилитрон VD2 и диоды VD3, VD4 с катодом индикатора.
Диоды VD3 и VD4 образуют искусственную среднюю точку напряжения накала HG1, стабилитрон VD2 обеспечивает запирающее напряжение на сетках цифр, индикация которых в данный момент не производится.
В счетчике DD15 — DD20 (см. рис. 76), как указывалось выше, алгебраи-. чески суммируются результаты измерения трех частот. Из-за произвольного соотношения фаз измеряемых частот и эталонной частоты 1 МГц каждая из частот измеряется со случайной ошибкой в единицу младшего разряда. Полная ошибка может достигать трех единиц, причем величина ошибки для каждого цикла измерений случайна. В результате цифра сотен герц может хаотически изменяться 20 раз в секунду.
Для уменьшения этого явления триггер DD5.2 устанавливается в фиксированное состояние перед началом счета частоты F1, что уменьшает неопределенность его начальной фазы. Кроме того, вход младшего разряда ИС DD21 соединен с общим проводом, в результате чего индицируемая цифра сотен герц всегда четная и диапазон хаотического изменения цифр сотен герц снижен до возможного минимума — одного знака. .
Конструктивно цифровая шкала выполнена на двух двусторонних печатных платах размером 85Xil30 мм из стеклотекстолита толщиной 1 мм.
На печатной плате с реверсивным счетчиком и сдвигающим регистром расположен также кварцевый генератор на ИС DD14. Платы соединены между собой четырьмя стойками высотой 22 мм. Выводы индикатора HG1 впаяны непосредственно в отверстия первой печатной платы, а сам индикатор установлен в промежутке между печатными платами. Вся конструкция помещена в алюминиевый корпус с габаритными размерами 33x135x90 мм. Верхняя и нижняя стенки корпуса имеют вентиляционные отверстия. Передняя стенка корпуса изготовлена из зеленого органического стекла.
К трансиверу шкала подключается через разъем РШ5-15ГВ, установленный на задней стенке корпуса. Для питания шкалы необходимы переменные напряжения 30 В 5 мА, 2,4 В 35 мА и стабилизированное постоянное напряжения 5 В 1 А. Обмотки трансформатора 30 В и 2,4 В должны быть изолированы между собой и от других цепей.
Напряжения измеряемых частот Fl, F2, F3 могут находиться в пределах 0,2 — 5 В.
Частота кварцевого генератора может быть кратной 100 кГц в пределах от 100 кГц до 1 МГц, 1,2 или 1,6 МГц. Для получения на выходе делителя частоты 100 кГц следует использовать микросхемы К155ИЕ2, К155ИЕ4 или К.155ИЕ5 в режиме соответствующего коэффициента деления частоты, соединив выводы ИС в соответствии с табл. 2.
Если в трансивере производится вычитание только одной частоты, выход 12 DD9.2 следует подключить к дополнительному входу DD10.3, в качестве которого необходимо установить трехвходовой элемент И — НЕ, а выходы 1 и 2 DD11.4 объединить. При таком изменении частота F2 всегда будет подаваться только на вход сложения.
При использовании шкалы в радиовещательном приемнике .вместо установки реверсивного счетчика перед началом счета в 0 необходима запись в счетчик числа, соответствующего промежуточной частоте. Если в приемнике один гетеродин, частота которого всегда выше принимаемой, а промежуточная частота 465 кГц, в счетчик необходимо записать число 99 535 кГц. В этом случае при подаче сигнала с частотой гетеродина на вход F1 будет происходить переполнение счетчика и на HG1 будет индицироваться частота приема.
Для предварительной записи в счетчик некоторого числа к общему проводу необходимо подключать только часть входов Dl — D8 микросхем счетчика. При промежуточной частоте 465 кГц необходимо записать число 99 535 кГц, для чего у ИС DD20 и DD19 соединить с общим проводом входы D2 и D4 (запись числа 9), у DD18 и DD16 — входы D2 и D8 (число 5), у DD17 — входы D4 и D8 (число 3), у DD15 — все входы D (число 0).
Поскольку при одном гетеродине входы F2 и F3 не нужны, элементы усилителей-ограничителей этих каналов можно не устанавливать, а выводы 1 и 5 DD9 соединить с общим проводом.
При отсутствии микросхемы К514ИД1 вместо нее можно использовать К514ИД2, включив транзисторы матриц VT11 и VT12 аналогично транзисторам VT13 и VT14, дополнительно установив между базами транзисторов и выходами микросхемы К514ИД2 резисторы с сопротивлением 1,5 кОм.
Интегральные микросхемы серии К155 можно заменить аналогичными ИС серии К133, ИС К131ТМ2 на К130ТМ2. В усилителях-ограничителях транзисторы КТ316А можно заменить на КТ316 с любыми буквенными индексами или другими импульсными транзисторами с временем рассасывания не более
15 не, диоды КД503А — любыми кремниевыми диодами. В качестве VDJ можно использовать любые диоды с рабочим напряжением не менее 50 В, в качестве VD2 любой стабилитрон на 6 — 10 В.
Индикатор ИВ-31 можно заменить на ИВ-18, увеличив напряжение накала до 5 В, или шестью любыми одноместными вакуумными люминесцентными индикаторами, установив соответствующее напряжение питания.

Рнс. 79. Схема устройства динамической индикации с использованием мультиплексеров
Транзисторные матрицы КТС622А можно заменить любыми кремниевыми р — n — р-транзи-сторами с допустимым напряжением коллектор — эмиттер не менее 40 В.
При отсутствии ошибок в исправных деталях в шкале при настройке необходимо лишь установить точно частоту кварцевого генератора подбором емкости кон- денсаторов С14 и С15. Если даже при замене С15 перемычкой частоту генератора не удается снизить до необходимой, можно на место» С15 установить дроссель с индуктивностью 5 — 20 мкГн.
На рис. 79 приведен вариант-схемы динамической индикации с использованием мультиплексеров КЦ55КП7. В этом случае сдвигающий регистр заменяют статическим регистром на микросхемах К155ТМ5 или К155ТМ7, можно сохранить К155ИР1. Вместо сдвига используется опрос содержимого регистра памяти мультиплексерами DD27 — DD30. Микросхема DD8 и элемент-DD10.1 при этом не нужны, вход 5 DD12 надо оставить свободным.
Устройство динамической индикации с использованием мультиплексеров-.
сложнее устройства со сдвигающим регистром, если необходим промежуточный-регистр хранения информации. Если же такой регистр не требуется, например-при индикации показаний электронных часов, схема с мультиплексерами требует меньшего количества ИС. Поэтому в случае объединения цифровой шка- -лы и электронных часов, собранных, например, по схеме рис. 40, можно per комендовать схему динамической индикации с использованием мультиплексеров. В этом случае в качестве DD27 — DD30 (см. рис. 79) необходимо установить мультиплексеры К156КП1, в качестве DD13 — дешифратор К.155ИДЗ,. включив дополнительно между его выходами и базами двенадцати ключевых транзисторов резисторы сопротивлением 1,5 кОм. Счетчик DD7 должен работать в режиме деления на 12. Индикация должна осуществляться на двух. индикаторах ИВ-21 или ИВ-18, аноды которых объединены. Между выходами интегральных микросхем часов и входами мультиплексеров установки регистра памяти не требуется.
При использовании в качестве DD27 — DD30 интегральных микросхем К155КП1 или К155КП5, имеющих только инверсные выходы, необходимо между их выходами и входами DD12 включить инверторы, например одну микросхему К155ЛАЗ.
Фронты импульсов на выходах интегральных микросхем серии К155 имеют малую длительность, что является источником заметных помех во входном тракте трансивера или радиоприемника. Для исключения помех все цепи питания целесообразно вводить в корпус шкалы через Г-образные Z-C-фильтры с использованием дросселей на 20 — 100 мкГн и проходных конденсаторов емкостью 4700 пФ, необходим также хороший электрический контакт между корпусами шкалы и прибора, в который она встроена.